|
5電壓傳感器在智能排流柜中的應用
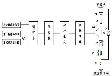
由于智能排流柜在原理上有別于手動排流柜,對傳感器的要求也提出了新的問題。以下是智能排流柜的簡單原理圖。 
圖二:智能排流柜原理
智能排流柜在手動排流柜電路的基礎上增加了由IGBT與R2組成的斬波調阻單元,調阻的目的是調節排流電流。通過控制IGBT的觸發脈沖寬度,即調節觸發信號占空比,使回路電阻在觸發脈沖的一個周期內,高電平階段IGBT導通,這時,在忽略各器件內阻的情況下,回路電阻為R1,在低電平階段,IGBT關斷,此時回路電阻為R1+R2。當觸發脈沖占空比在0-100%變化時,回路電阻可在R1—(R1+R2)之間變化。如果設排流網與整流器負極之間電壓為U,該回路電流即在U/(R1+R2)與U/R1之間變化。而U是一個變化的值,系統根據傳感器對該值取樣,將電流輸出信號通過取樣電阻,再經過放大處理,調節,與系統設定電壓值比較,根據兩者比較的差值來控制IGBT的導通占空比,形成一個閉環控制回路。以下是這個閉環的工作原理。
U>設定值時:U升高à差值增加à占空比升高àU降低
U>設定值時:U降低à差值減小à占空比減小àU升高
當電壓傳感器輸出值大于系統設定值時,根據運算放大器輸出兩者差值來控制PWM生成電路生產觸發脈沖。差值越大,脈沖占空比越大。當差值大于3.3V時,占空比為100%,電流全部流過IGBT。此時回路電阻為最小值R1,回路電流達到最大值U/R1。經過一定時間的排流,由于排流網上聚集的電荷量在逐漸減少,傳感器輸出的電壓值也逐漸變小。導致差值減小,占空比逐漸較小直到IGBT關斷。
該裝置同樣選用了LEM電壓傳感器,型號為AV100-125。與手動排流柜所用電壓傳感器不同的是,前者用于開環電路,只是對回路電壓進行數據采集,不參與控制。而后者的輸出信號要參與系統控制。并且要考慮在工況異常狀況下,比如當出現雷擊過電壓或操作過電壓等故障時要封閉IGBT觸發脈沖,對IGBT進行保護。因此對傳感器的響應時間提出了較高要求。該型電壓傳感器響應時間僅10-13μS。通過試驗,其精度、線性度、零點失調電流、響應時間等參數都達到了系統設計要求。
6 電流變送器的選擇
智能排流柜在運行過程中,當IGBT導通時,實際通過支路的電流性質為脈寬可調,頻率不變的脈沖直流,即對標準直流的斬波。而裝置需要實時顯示每一路電流值。因為電流傳感器的輸出是近似實時跟隨原邊電流,故如果選用電流傳感器,在數顯表頭上顯示出的值畢竟是一個不斷跳動的值,不能反映支路電流的真實值;也失去了電流顯示的意義。因此,要想完成實時顯示排流電流的功能,必須使傳感器的輸出為一穩定值,且真正反映電流的真實值。在不改變其它電路的前提下,必須選用電流變送器。
電流變送器即是在電流傳感器的基礎上增加了真有效值電路或平均值電路,使輸出保持穩定。對于標準直流電斬波形成的脈沖電流的檢測,要求輸出穩定電壓的電流變送器。通過廣泛的市場調研,目前我們擬選用LEM公司生產的電流變送器。
7 結束語
源自瑞士的LEM,是國際知名的跨國公司,是霍爾電量傳感器領域的先驅和發明者,在業界以電流、電壓傳感器的行業開拓者及革新者的權威地位而著稱。也正因于此,我們在兩種型號的排流柜研制過程中皆選用其產品。LEM的傳感器與排流柜一起經受了現場近兩年的運行考驗,裝置目前運行狀態良好。從而證明了其產品的優良性能和高可靠性的特點。
參考文獻:
[1] 鐵路專用選型手冊 電量隔離傳感器 北京萊姆電子有限公司,2003年5月
作者簡介:李 鋒(1978- ),男,工程師,從事地鐵地面設備產品研究與開發。
李寶恩( ),男,高級工程師,長期從事電氣自動化系統研究
路春蓮(1979- ),女,助理工程師,從事地鐵地面設備產品開發
中國北車集團永濟電機廠
|