|
一 概述
丹佛斯VLT2800系列變頻器具有VLT2800 系列是一款小巧的多功能變頻器。其安裝和維護都非常快捷方便。有人性化的操作界面和功能菜單設計,讓調試工作變得輕松自如。專為低功率市場開發的機型,雖然VLT28000是小型化的設計,但是包含了變頻器內部所必要的部件,因此適合于廣泛的生產應用領域。
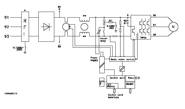
二 VLT2800變頻器的內部原理圖。
VLT2800系列變頻器內部系統框圖見下圖:

三:ERR15故障原理:(Switch mode fault )
1. ERR15故障的解釋。開關電源模式故障。
2. VLT2800開關電源的結構:
上圖中 Power supply 為開關電源部分,變頻器內部的開關電源提供四路電源。分別是兩路+5VDC,+24VDC,+18VDC。
3.ERR15故障產生的原理:
開關電源產生的+18VDC,該路電源是用來提供產生+15VDC和內部驅動電路電源,只要這兩方面任意一方面出問題,變頻器就會檢測到電源不穩定,發出指令停止工作,向控制卡CPU發出故障鎖定指令,操作面板顯示Err15。表現為無法復位,需送修。
四: ERR15產生原因和變頻器維護辦法:
ERR15產生的原因:經過不同的送修單位和不同的使用環境下,對數臺VLT2800系列變頻器以的分析,總結出現故障的機器產生的主要原因是:使用環境的惡劣,使得電路板上電子元件損壞。
變頻器的維護對策:改善使用環境,比如對潮濕油污環境加裝防護蓋,避免水蒸氣或油氣直接進入機器內部,紡織廠注意棉絮的過濾和清理,以免棉絮吸入機器內部堆積,影響電路板散熱。
|