一、平行節點的概念
運行相同的監控軟件,職責相同的兩個或多個計算機站點,我們稱為平行節點。如兩臺計算機都運行紫金橋監控軟件,具有相同的數據源,數據連接項也相同。在系統中承擔相同的職責,這樣的兩臺計算機成為平行節點。在下面的示意圖中,平行節點A、 B、C均與下面相同的控制系統通信,它們同為工作節點,完成同樣的任務。平行節點用于可靠性要求比較的高應用場合。平行節點是紫金橋公司新提出的概念。
結構圖

二、平行節點的作用
平行節點有哪些作用呢?
1、互為備份。平行節點完成相同的功能,共同分擔系統的任務,彼此互為備用。只要一個節點正常,理論上系統就能正常運行。
2、平行節點間數據同步。上面示意圖中,節點A、B、C可能不是同時啟動,啟動后也不一定都是一直運行。這樣節點A、B、C的歷史數據、報警記錄、操作事件都可能不完整。但是這些數據合并起來可能是完整的。為了保持節點間數據的依賴性,在節點啟動后可以檢查平行節點是否存在,若存在則進行數據同步,從而使自身數據盡量完整。除了同步宕機期間的數據外,操作事件也要實時同步,如節點出現報警后,確認一個節點的報警,其他節點的報警也同時被確認。除了報警確認外,操作事件還包括:數據操作記錄。

三、平行節點與熱備的區別
1、平行節點都在工作,如都進行數據采集、數據存儲。而熱備是工作節點進行采集,數據下置、報警確認操作動作都是針對工作節點,備用節點與其數據同步。
2、由于平行節點中每個節點都與控制系統進行獨立的數據通信,多個節點會使控制系統的通信開銷成倍增加。而熱備模式只有一個節點與控制系統通信。
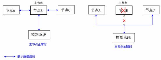
四、主節點
在具有平行節點的系統中,采集對象通訊負荷會隨著平行節點數的增加而線性增加,從而使得采集速度變慢。為了解決這個問題,我們可以指定平行節點中的某個節點為主節點,主節點負責數據采集任務,其他節點都從節點獲取數據,而當主節點故障時,其他節點才進行數據采集。下圖分別為主節點正常和故障時通信示意圖,圖中帶箭頭蘭線表示通信路徑。

五、平行節點的配置
進入開發環境,在導航樹中選擇“本地/并行節點”,如下圖中所示,將出現并行節點設置框:

在對話框中點擊“增加”按鈕,將出現如下節點定義對話框:

選中列表中的某個節點,通過“修改”或“刪除”按鈕可以編輯已有的節點,也可以通過“設置/取消主節點”按鈕將其設置為主節點或取消其主節點身份。
在每個平行節點啟動時,若其他平行節點已經運行,會出現同步節點選擇對話框,在對話框中可以手工選擇與哪個節點同步,也可以忽略該對話框,讓系統自動與其他節點同步。自動同步將逐一同步其他活動節點的歷史數據,所以花費的時間要長些。
|